功率分析儀現場干擾排查的實例
在工程師們的日常測試中,故障干擾排查可謂是家常便飯,而高級工程師往往能快速定位問題,這與豐富的日常經驗和靈活使用測量儀器有很大關系,下文將結合實例來詳細分析。
測試現場
此次測試的對象為小型電機系統,系統分為驅動器、電機平臺、測試,3個部分。驅動器輸出通過電纜連接到電機平臺,電機轉軸上安裝扭矩傳感器,傳感器所有連接線引到測試儀器,傳感器輸出信號接入功率分析儀電機測量單元扭矩BNC接口。傳感器輸出100kHz±50kHz脈沖對應0±5Nm扭矩。
這是一個日常的測試現場,工程師們需要測量基礎電參數,通過波形查找干擾問題,評估三相不平衡度等。
遇到問題
調試中發現,驅動器上電但未開啟輸出,電機轉軸處于自由靜止狀態,測量到一個較大的值。用示波器測量傳感器輸出,發現100kHz脈沖上每個幾個周期出現一些尖峰振蕩,經過比較器后多了些脈沖,導致測頻結果高于100kHz。那么干擾信號從何而來?首先懷疑是驅動器,驅動器斷電干擾消失。把傳感器電纜從傳感器處拔出,100kHz和干擾都沒有了。證明干擾由驅動器產生,通過驅動器輸出線、電機、扭矩傳感器及連線耦合到功率分析儀。
l解決問題
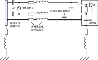
這一款驅動器比較特殊,變頻器不輸出時內部開關管依然處于工作狀態,相比其它變頻器這款干擾很大。分析其噪聲模型如下圖所示,驅動器輸出共模電壓,繞組與機殼間存在寄生電容C1,機殼與傳感器電路有寄生電容C2,形成傳導路徑,電機和傳感器殼體作為中間導體雖然接地,不過驅動器、電機、測控柜距離較遠,接地線阻抗高中間導體電位并不為零,仍有高頻共模電流通過電纜進入PA。PA扭矩輸入是BNC型端子,內部電路地對機殼多少有一些空間雜散電容C3(約幾十pF),共模電壓在兩信號線產生不對稱的電流,從而在線路阻抗上轉化為差模電壓疊加在正常信號中。
從安全方面考慮,三個機柜都必須接大地,強電線路與信號線分開避免干擾這些都是要遵循的基本原則。實際機柜間位置較遠,接地對于高頻干擾改善不多,只作為安全措施。解決這種問題一般考慮是從干擾源、傳播路徑、敏感設備三方面著手。驅動器和功率分析儀是成型的設備,不便于改動,考慮從傳播路徑入手,使用多芯屏蔽電纜連接扭矩傳感器到測控柜,傳感器端屏蔽層連接到傳感器外殼,也與電機平臺連通,另一側屏蔽層接到測控柜機殼。最初的時候屏蔽層通過一根較長的線連接到測控柜,發現并沒有改善,最后使用銅片將整根線壓到機柜,干擾得到很大衰減。
此時將系統運行起來,通過功率分析儀的數據和波形再次進行驗證,電壓波形圖和矢量圖都很完美。
l深入分析
此處順便提及一下干擾信號的傳播,可通過空間或導體傳播,空間干擾方式可分為感應和輻射,輻射通常以電磁波方式傳播。感應發生在較近距離內,干擾源若是高電壓小電流則以電場干擾為主,低壓大電流則以磁場為主。對于敏感設備,高阻抗節點易受電場干擾,應使用電場屏蔽,屏蔽導體接地。低阻抗閉合回路易受磁場干擾,應盡可能減少環路面積。傳導干擾通過器件、線路以共模或差模方式傳播,如果設備或線路不平衡共模則會轉化為差模信號疊加在有用信號中。
本例以傳導干擾為主,所用方法基于以下的原因解決問題。
1)通過寬大的屏蔽層對高頻信號呈現較低的阻抗,減少電機平臺和測控柜的地電勢差,干擾電流通過較低阻抗的屏蔽層泄放到測控柜,而不是走信號線。
2)為什么用一段導線將屏蔽層連接到測控柜卻不能改善噪聲?試驗中使用的是0.75mm2圓導線長約50cm,由于趨膚效應增大了此導線的阻抗。
3)屏蔽層與芯線通過絕緣介質形成電容,屏蔽層直接接機殼,其效果相當于穿心電容,芯線上共模電壓被此電容旁路。
4)此處電機平臺和測控柜已有接地,通過傳感器連接線屏蔽層又將兩者連接,形成地環路。然而實際工程應用中地環路往往不可避免地存在,本例中若沒有屏蔽層依然會通過C2、電纜和C3產生高頻地環路,從這方面看屏蔽層改變了環路路徑。
本文的方法僅作參考,具體問題應當具體分析并驗證。接地與屏蔽是十分復雜的學科,要考慮到現實器件的非理想特性,如實際的一根導線往往都不能等同于電路原理圖上的連線,因此對于系統中噪聲干擾需要細致地進行理論分析和實際驗證,確定合適的布局連線。
此次故障干擾排查實例充分說明了能靈活使用功率分析儀進行測試和豐富的現場排查經驗都是非常重要的,功率分析儀擁有強大的波形和測試功能,能為電機與驅動器的研發生產提供高可靠性的測試分析數據。











